Product Summary
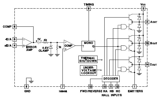
The UC1620SP/883 is a brushless DC motor driver capable of decoding and driving all 3 windings of a 3-phase brushless DC motor. In addition, an on-board current comparator, oscillator, and high gain Op-Amp provide all necessary circuitry for implementing a high performance, chopped mode servo amplifier. Full protection, including thermal shutdown, pulse-by-pulse current limiting, and under-voltage lockout aid in the simple implementation of reliable designs. Both conducted and radiated EMI have been greatly reduced by limiting the output dv/dt to 150V/ms for any load condition. The UC1620SP/883 is characterized for operation over the full military temperature range of -55°C to +125°C, while the UC1620SP/883 is characterized for 0°C to +70°C.
Parametrics
UC1620SP/883 absolute maximum ratings: (1)Supply voltage, VCC: 40V; (2)Output current, source or sink. Non-repetitive (t = 100msec), lo: 3A; Repetitive (80% on - 20% off; tON = 10ms): 2.5A; DC operation: 2A; (3)Analog inputs: -0.3 to +Vcc; (4)Logic inputs: -0.3 to +Vcc; (5)Total power dissipation (at TCASE = 75° C) for SP package (Note 2): 15W; (6)Storage temperature: -65°C to +150°C; (7)Operating junction temperature: -55°C to +150°C.
Features
UC1620SP/883 features: (1)2A continuous, 3A peak output current; (2)8V to 40V operation; (3)Internal high gain amplifier for velocity control applications; (4)TTL compatible hall inputs; (5)Mask programmable decode logic; (6)Pulse-by-pulse current limiting; (7)Internal thermal shutdown protection; (8)Under-voltage lockout; (9)Available in SP hermetic package.
Diagrams

(Hong Kong)






